赛贝在自主研发的TRO案件查询系统获悉,2025年12月12日,Zhuhai Shengchang Electric Co., Ltd.通过Meza Law律所,在美国伊利诺伊州北区联邦地区法院发起专利侵权TRO诉讼,案件编号25-cv-15117。此次维权的是5项美国发明专利,瞄准 24V、12V 等规格的调光LED驱动产品,12家亚马逊卖家被列为被告,涉及多款热销 ASIN,做 LED 照明、智能家居配件的卖家务必自查侵权风险!
案件号:25-cv-15117
品牌原告:Zhuhai Shengchang Electric Co., Ltd.
起诉类型: 发明专利
起诉日期:2025-12-12
代理律所:Meza Law
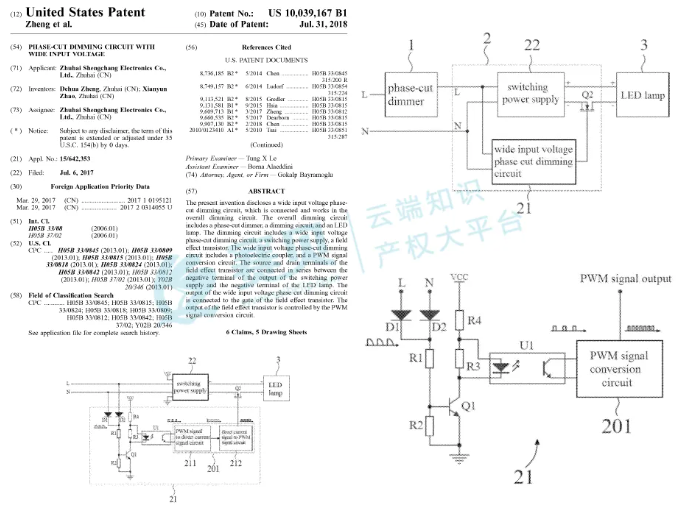
Zhuhai Shengchang Electric Co., Ltd.成立于 2009 年,总部位于广东珠海,专注研发生产调光 LED 驱动电源、非调光驱动及控制器,产品覆盖 8W-1800W 功率范围,支持多种调光协议(TRIAC、0/1-10V、DALI 等)。公司产品通过 UL、ETL、FCC 等多项国际认证,广泛应用于商业、住宅、户外照明项目,客户遍布北美、欧洲、澳洲等地区,还曾服务于北京雁栖湖 APEC 别墅、上海国际会议中心等大型项目,在 LED 驱动领域拥有较强的技术积累和市场认可度。 官网:https://www.scpower.net.cn/en/index.html 原告此次维权的5项美国发明专利,均围绕LED 调光驱动的核心功能展开,覆盖宽电压输入、高功率因数、参数调节等关键技术,专利号分别为US 9,661,710 B1、US 9,942,959 B1、US 9,961,724 B1、US 10,039,167 B1、US 11,723,164 B2。 这5项均为发明专利,保护的是技术方案而非外观,判定标准是 “技术特征全面覆盖”。哪怕卖家产品外观不同,只要内部电路、功能实现方式与专利描述一致,就可能构成侵权。 (图片来源:https://amazon.com/;引用日期:2025-12-22)
如您不幸收到了TRO邮件,店铺资金被冻结了,可以联系赛贝为您免费提供预估和解金和应对方案。如果委托赛贝进行和解,只要最终谈到的和解金是你不接受的,赛贝不收取任何服务费。 赛贝自有美国律所,20年诉讼经验,与GBC/Keith/David等众多原告律师交手经验丰富,熟悉对手风格,我司判断为不侵权链接,有大量0和解并恢复链接案例,并代理众多已缺席判决卖家,追回大量被划走资金。












刷新